Home
Download PDF
Order CD-ROM
Order in Print
Figure F-35. Insulation, Part Number 13229E4251/67
Figure F-39. Insulation, Part Number 13229E4251174
TM-9-4120-402-14 Air Conditioner Vertical Compact 18 000 BTU/HR Model F18T-MPI 208 Volt Three Phase 50/60 or Hertz (4120-01-325-7062) Manual
Page Navigation
315
316
317
318
319
320
321
322
323
324
325
TM
9-4120-402-14
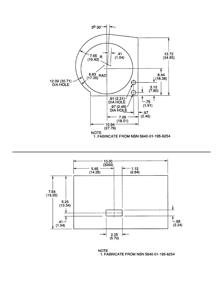
Figure
F-37.
Insulation,
Part
Number
13229E4251/62
Figure
F-38.
Insulation,
Part
Number
13229E4251/76
F-17